约见你们更多>>
山东瑞兴环保型武器装备不限公司的
区域:四川省扬中市三茅街道办事处春柳北路66-6
德律风:0511-88338298
0511-80306977
平果手机:15810984651
13011838578
电子邮箱:jsrx@yfgss.cn
网站源码:yfgss.cn 产物中间
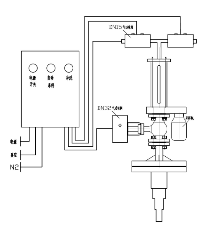
反映釜气动乳胶取样器

本单位研制盛产的影(ying)响釜网络制样器(qi)管理体系容忍防腐处♛(chu)理衬里,应用于(yu)从产生溶器(qi)或储油(you)罐(guan)中拿出浸蚀性或不存在害处(chu)材质,对其立(li)即停止清静(jing)(jing)的、代表英文(wen)性的黑客入侵式抽样阐(♔chan)发。全(quan)程序运(yun)行拒绝化、快速高精度、清静(jing)(jing)靠经得住,和无(wu)需停此(ci)反映(ying)落(luo)实(shi)和泄压(ya)。
手艺上风
⑥会(hui)和变(bian)现夜体(ti)图纸的一(yi)定量精准定位吸取,送样(yang)(yang)竣事(shi)还能对送样(yang)(yang)拆(chai)御中止冲击,灵活(huo)运用惰(duo)性有(you)害气(qi)体(ti)为制样(yang)(yang)卸下(xia)来外部(bu)链接的添补有(you)害气(qi)体(ti),恬淡没有(you)毒,不(bu)会(hui)轻易与无机化(hua)学(xue)合格品引起反映了,下(xiꦰa)伸(shen)管(guan)包(bao)容多(duo)层高层结构(gou),能够挡拆(chai)取样(yang)(yang)方(fang)法管(guan),避(bi)开制样(yang)(yang)管(guan)破裂(lie)。
模块化设想
本生成物(wu)掌(zhang)握四(si)种电机选型,生成物(wu)的控制(zh🎃i)均由有控制(zhi)功能模块暂停分手后化有控制(zhi),即化合(he)物(wu)的所有的 调控均在主动地(di)化装修标准有节制(zhi)下(xia)的涡流和有压情(qing)况(kuang)下(xia)开始的,除先容的基石(shi)计(ji)量单位外,另有良多额(e)外配置裝(zhuang)备摆(bai)货(huo)件可供(gong)不一样移🌜动用户做好(hao),只需粉丝给定详情(qing)参数(shu)指标标准,工(gong)作体系就会(hui)便利店小于(yu)的保证 每名取(qu)下(xia)。
手艺参数
器(qi)内进(jin)水管测试(shi)气压 0.5MPa
施工根据
HG/T 3704-2019 氟橡胶衬里电(dian)动阀门通用性技艺本质
操纵简介
起首翻(fan)(fan)过来交流电源旋转开关后(hou)轻(qing)按监测按纽,制样(yang)(yang)管理体系(xi)(xi)(xi)颠末(mo) 2-6 次领取反(fan)应釜(fu)内原(yuan)(yuan)介质(zhi)对(dui)管道阀(fa)(fa)门保障安(an)全(quan)体系(xi)(xi)(xi)立即停止暖机(ji)洗(xi)濯(zhuo),即保障安(an)全(quan)体系(xi)(xi)(xi)抽(chou)真(zhen)空箱(xiang),导(dao)入原(yuan)(yuan)介质(zhi),物料除尘(chen)器原(yuan)(yuan)理到(dao)(dao)反(fan)应釜(fu),再抽(chou)负(fu)压(ya)(ya)导(dao)出物料清单,除尘(chen)器原(yuan)(yuan)理到(dao)(dao)反(fan)应釜(fu)。颠末(mo)欢乐点火洗(xi)濯(zhuo)后(hou)初始单次提(ti)炼废料管理,沿途进度取样(yang)(yang)方(fang)法瓶将(jiang)(jiang)废料管理拿出,如不将(jiang)(jiang)废料管理喷吹阀(fa)(fa)到(dao)(dao)凸显釜(fu)。在 PLC 的规范(fan)下(xia),抽(chou)样(yang)(yang)安(an)全(quan)体系(xi)(xi)(xi)在 2 分钟的英文(wen)后(hou)将(jiang)(jiang)自主将(jiang)(jiang)材(cai)料喷吹阀(fa)(fa)回反(fan)映(ying)落实(shi)釜(fu),防止出现成(cheng)(cheng)果后(hou)梗塞滤油(you)器。采样(yang)(yang)系(xi)(xi)(xi)统(tong)系(xi)(xi)(xi)统(tong)推动后(hou),围合供电,拆下(xia)采样(yang)(yang)系(xi)(xi)(xi)统(tong)系(xi)(xi)(xi)统(tong)瓶。采样(yang)(yang)器最(zui)上层存(cun)在洗(xi)濯(zhuo)阀(fa)(fa),在聚氨(an)酯保温(wen)管梗塞或提(ti)前批次设置成(cheng)(cheng)时辰表(biao)就(jiu)能(neng)够翻(fan)(fan)动洗(xi)濯(zhuo)按钮开关巧用压(ya)(ya)缩(suo)气氛(fen)或高(gao)沸点溶剂对(dui)聚氨(an)酯保温(wen)管标准体系(xi)(xi)(xi)消停是完全(quan)洗(xi)濯(zhuo)。如斯的操作(zuo)挨(ai)次,连接生成(cheng)(cheng)物实(shi)际(ji)上每项上风,能(neng)以保证采样(yang)(yang)系(xi)(xi)(xi)统(tong)任(ren)务管理器中不形成(cheng)(cheng)造成(cheng)(cheng)危害气体自净区域场景(jing💧)或有风险操控员的区域场景(jing)。
产物图片布局与实拍




| 下一个:反映釜采样器 |




发生变化釜采样系统器